Электрическая схема стабилизатора напряжения defender

Электрическая схема стабилизатора напряжения defender Radio Stabilizer Circuit Diagram
Электрическая схема стабилизатора напряжения defender
Электрическая схема стабилизатора напряжения defender Элементы принципиальных схем Фиксирующие индикаторы ЛИФП-А, ЛИФП-В, ФПТ и ФПН Ар
Radio Stabilizer Circuit Diagram
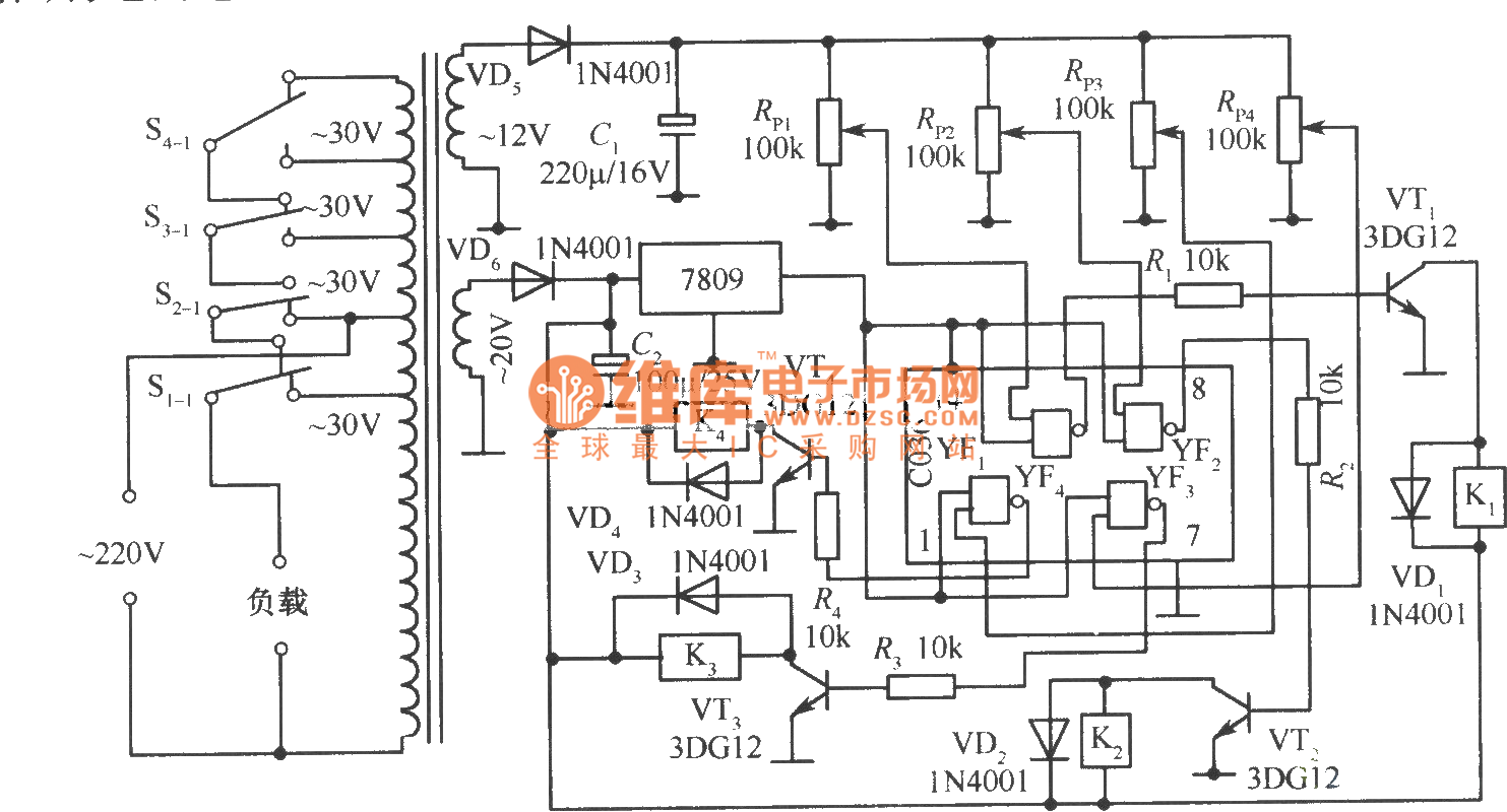
Электрическая схема стабилизатора напряжения defender Рис. 96 Принципиальная схема стабилизатора сетевого напряжения Техническая библи
Элементы принципиальных схем Фиксирующие индикаторы ЛИФП-А, ЛИФП-В, ФПТ и ФПН Ар
Электрическая схема стабилизатора напряжения defender Стабилизатор напряжения Defender AVR Initial 2000VA в Красноярске купить по выго
Рис. 96 Принципиальная схема стабилизатора сетевого напряжения Техническая библи
Электрическая схема стабилизатора напряжения defender 06/1.Ресанта АСН-5000/1-Ц. Схема принципиальная Y13975. - 10. 4 реле. Ресанта АС
Стабилизатор напряжения Defender AVR Initial 2000VA в Красноярске купить по выго
Электрическая схема стабилизатора напряжения defender Стабилизатор напряжения DEFENDER AVR REAL 1500
06/1.Ресанта АСН-5000/1-Ц. Схема принципиальная Y13975. - 10. 4 реле. Ресанта АС
Электрическая схема стабилизатора напряжения defender Принципиальная электрическая схема компенсационного стабилизатора напряжения пос
Стабилизатор напряжения DEFENDER AVR REAL 1500
Электрическая схема стабилизатора напряжения defender Электронная нагрузка с наворотами. - Регуляторы мощности - Источники питания - К
Принципиальная электрическая схема компенсационного стабилизатора напряжения пос
Электрическая схема стабилизатора напряжения defender Фотографии ЭЛЕКТРИЧЕСКИЕ СХЕМЫ СТАБИЛИЗАТОРОВ НАПРЯЖЕНИЯ
Электронная нагрузка с наворотами. - Регуляторы мощности - Источники питания - К
Электрическая схема стабилизатора напряжения defender 500W domestic AC voltage regulator - Electrical_Equipment_Circuit - Circuit Diag
Фотографии ЭЛЕКТРИЧЕСКИЕ СХЕМЫ СТАБИЛИЗАТОРОВ НАПРЯЖЕНИЯ
Электрическая схема стабилизатора напряжения defender Стабилизатор напряжения 220в для дачи: какой выбрать, рекомендации и обзор попул
500W domestic AC voltage regulator - Electrical_Equipment_Circuit - Circuit Diag
Электрическая схема стабилизатора напряжения defender 03.defender AVR Real 600VA-1. Вид сверху. - (29).3 реле. defender AVR Real 600VA
Стабилизатор напряжения 220в для дачи: какой выбрать, рекомендации и обзор попул
Электрическая схема стабилизатора напряжения defender Triac Circuit Archives Page 3 of 4 Homemade Circuit Projects Electrical circuit
03.defender AVR Real 600VA-1. Вид сверху. - (29).3 реле. defender AVR Real 600VA
Электрическая схема стабилизатора напряжения defender Стабилизатор "LUXEON SVR-3000". Устройство, простой ремонт. - Радиомастер инфо
Triac Circuit Archives Page 3 of 4 Homemade Circuit Projects Electrical circuit
Электрическая схема стабилизатора напряжения defender 06.Кварц ACDR-2000VA СД. Принципиальная схема платы KB922 V1.4 (не закончена). -
Стабилизатор "LUXEON SVR-3000". Устройство, простой ремонт. - Радиомастер инфо
Электрическая схема стабилизатора напряжения defender Регулируемый стабилизатор напряжения/тока
06.Кварц ACDR-2000VA СД. Принципиальная схема платы KB922 V1.4 (не закончена). -
Электрическая схема стабилизатора напряжения defender Зарубежные интегральные стабилизаторы Микросхема - радиолюбительские схемы
Регулируемый стабилизатор напряжения/тока
Электрическая схема стабилизатора напряжения defender Стабилизатор SVC-8000, дефективная схема управления и защиты
Зарубежные интегральные стабилизаторы Микросхема - радиолюбительские схемы
Электрическая схема стабилизатора напряжения defender Стабилизатор напряжения Defender AVR Initial 2000 релейный * Мощность: 0.955 кВт
Стабилизатор SVC-8000, дефективная схема управления и защиты
Электрическая схема стабилизатора напряжения defender 05.defender AVR Real 600VA-1. Печать платы AVR-02 V2.4. - (29).3 реле. defender
Стабилизатор напряжения Defender AVR Initial 2000 релейный * Мощность: 0.955 кВт
Электрическая схема стабилизатора напряжения defender 02.Teplocom ST 600. Плата управ.TR_ST1.2. 10/07/2003. - 108. 2-х релейный стабил
05.defender AVR Real 600VA-1. Печать платы AVR-02 V2.4. - (29).3 реле. defender
Электрическая схема стабилизатора напряжения defender Ищу Схему Радиостанции Р-173 И Приемника Р-173П - Дайте схему! - Форум по радиоэ
02.Teplocom ST 600. Плата управ.TR_ST1.2. 10/07/2003. - 108. 2-х релейный стабил
Электрическая схема стабилизатора напряжения defender Стабилизатор сетевого напряжения с микроконтроллерным управлением
Ищу Схему Радиостанции Р-173 И Приемника Р-173П - Дайте схему! - Форум по радиоэ
Электрическая схема стабилизатора напряжения defender Описание стабилизаторов напряжения Progress и принцип регулирования - td-m.ru
Стабилизатор сетевого напряжения с микроконтроллерным управлением
Электрическая схема стабилизатора напряжения defender Самодельный стабилизатор 220 вольт: схемы для изготовления в домашних условиях
Описание стабилизаторов напряжения Progress и принцип регулирования - td-m.ru
Электрическая схема стабилизатора напряжения defender СХЕМЫ СТАБИЛИЗАТОРОВ DEFENDER
Самодельный стабилизатор 220 вольт: схемы для изготовления в домашних условиях
Электрическая схема стабилизатора напряжения defender Стабилизаторы напряжения - Форум от Re miLL
СХЕМЫ СТАБИЛИЗАТОРОВ DEFENDER
Электрическая схема стабилизатора напряжения defender Доработка стабилизатора сетевого напряжения LPS-2500RV
Стабилизаторы напряжения - Форум от Re miLL
Электрическая схема стабилизатора напряжения defender Defender AVR Real 1000VA (99019) Инструкция по эксплуатации онлайн 2/2 250138
Доработка стабилизатора сетевого напряжения LPS-2500RV
Электрическая схема стабилизатора напряжения defender Стабилизатор напряжения Defender AVR Initial 2000VA в Красноярске купить по выго
Defender AVR Real 1000VA (99019) Инструкция по эксплуатации онлайн 2/2 250138
Электрическая схема стабилизатора напряжения defender Circuito estabilizador eléctrico Circuito, Esquemas electrónicos, Diagrama de ci
Стабилизатор напряжения Defender AVR Initial 2000VA в Красноярске купить по выго
Электрическая схема стабилизатора напряжения defender Circuito estabilizador eléctrico Circuito, Circuito eléctrico, Esquemas electrón
Circuito estabilizador eléctrico Circuito, Esquemas electrónicos, Diagrama de ci
Электрическая схема стабилизатора напряжения defender РадиоКот :: Релейный стабилизатор со среднеквадратичным вольтметром.
Circuito estabilizador eléctrico Circuito, Circuito eléctrico, Esquemas electrón
Электрическая схема стабилизатора напряжения defender Ремонт стабилизатора Defender Real 600VA Ремонт РЭА Дзен
РадиоКот :: Релейный стабилизатор со среднеквадратичным вольтметром.
Электрическая схема стабилизатора напряжения defender Стабилизатор напряжения DEFENDER AVR REAL 600
Ремонт стабилизатора Defender Real 600VA Ремонт РЭА Дзен
Электрическая схема стабилизатора напряжения defender Avr 500d схема стабилизатор напряжения фото - PwCalc.ru
Стабилизатор напряжения DEFENDER AVR REAL 600
Электрическая схема стабилизатора напряжения defender Стабилизатор напряжения Defender AVR Typhoon 600 200 Вт разбор и диагностика - Y
Avr 500d схема стабилизатор напряжения фото - PwCalc.ru
Электрическая схема стабилизатора напряжения defender 08.VoTo PC-TZM1000VA, СД. Схема принципиальная TL-P04RLV13. - 08. 4(5) реле. VoT
Стабилизатор напряжения Defender AVR Typhoon 600 200 Вт разбор и диагностика - Y
Электрическая схема стабилизатора напряжения defender Стабилизатор напряжения DEFENDER AVR Initial 1000
08.VoTo PC-TZM1000VA, СД. Схема принципиальная TL-P04RLV13. - 08. 4(5) реле. VoT
Электрическая схема стабилизатора напряжения defender 220
Стабилизатор напряжения DEFENDER AVR Initial 1000